| 首 页 | 公司简介 | 新闻中心 | 产品集锦 |  产品目录 | 产品知识 | 联系方法 | 网上订单 | 电子邮局 | 
 

YHF型液压换向阀(20MPa)

一、使用条件
用于电动环式集中润滑系统中,把泵输出的润滑脂交替送向两条供油主管。直接由供油主管末端的压力控制阀换向,换向的设定压力可以方便地调整,换向阀结构简单,动作可靠。

二、技术参数

型号
公称压力Mpa
调定压力
压力调整范围Mpa
损失量
配管尺寸
重量kg
标准型号
原型号
YHF-L1
RV-3
20
5
3-6
17
Rc34
46.5
YHF-L2
RV-4U
2.7
M16x1.5
7

使用介质为锥入度265~385(25℃,150g)1/10mm的润滑脂。


 
三、型号标注说明

四、工作原理
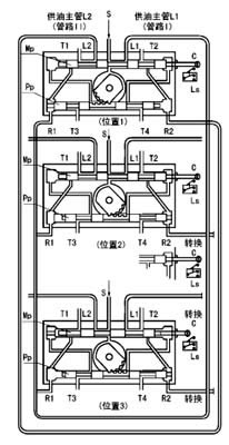
右图是液压换向阀的工作原理示意图。图中T1~4口汇到同一个出口接贮油器。
位置1泵输出的润滑脂,从进油口S经主滑阀MP构成的通路被送向供油主管L1(管路Ⅰ),并且经先导滑阀Pp构成的通路加压力于主滑阀的左端。 供油主管L2经T1口向贮油器开放。
供油主管L1的末端与回油口R1连接,当末端的压力超过设定压力,则把先导滑阀推向右侧。
位置2先导滑阀Pp移动到右侧,主滑阀Mp的左腔经T3口向贮油器开放,泵输出的润滑脂加压于主滑阀的右端,将其推向左侧,与主滑阀连接的指示杆上的触头撞击行程开关LS,向电控柜发出信号使泵停止。
位置3主滑阀Mp移动到左侧,完成换向动作,泵再次工作输出的润滑脂经主滑阀构成的通路被送向供油主管L2(管路Ⅱ),供油主管L1经T2口向贮油器开放。


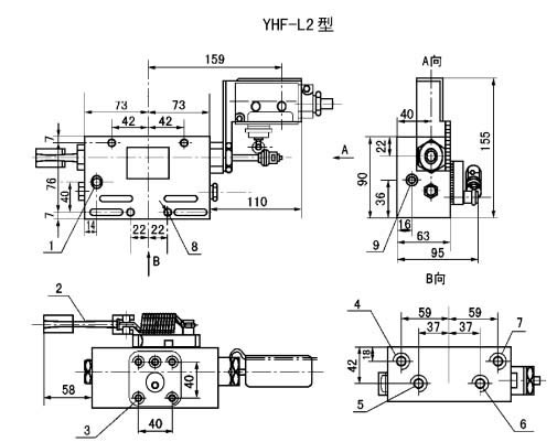
五、外形尺寸
六、使用说明
YHF-L1型阀与流量585mL/min的泵相配,安装于底板上。YHF-L2型阀与流量60和195mL/min的泵相配,安装于泵体上。
YHF-L1型阀调整螺丝右旋设定压力调高,左旋调低。YHF-L2型阀右旋设定压力调低,左旋调高。
从泵体上拆卸YHL-L2型阀和拆卸YHF-L1型阀的盖子时,应先将调整螺丝完全松开。
 
.
Copyright © 2012 南通市立新机械制造有限公司 地址:江苏启东市城北工业园杨沙路27号 润滑设备
电话:0513-83308668 传真:0513-83308989 网址:www.ntlx.cn E-mail:ntlx@ntlx.cn
在线咨询